Menu
×
   ❮     
HTML CSS JAVASCRIPT SQL PYTHON JAVA PHP HOW TO W3.CSS C C++ C# BOOTSTRAP REACT MYSQL JQUERY EXCEL XML DJANGO NUMPY PANDAS NODEJS DSA TYPESCRIPT ANGULAR ANGULARJS GIT POSTGRESQL MONGODB ASP AI R GO KOTLIN SWIFT SASS VUE GEN AI SCIPY AWS CYBERSECURITY DATA SCIENCE INTRO TO PROGRAMMING INTRO TO HTML & CSS BASH RUST TOOLS

Python Tutorial

Python HOME Python Intro Python Get Started Python Syntax Python Output Python Comments Python Variables Python Data Types Python Numbers Python Casting Python Strings Python Booleans Python Operators Python Lists Python Tuples Python Sets Python Dictionaries Python If...Else Python Match Python While Loops Python For Loops Python Functions Python Range Python Arrays Python Iterators Python Modules Python Dates Python Math Python JSON Python RegEx Python PIP Python Try...Except Python String Formatting Python None Python User Input Python VirtualEnv

Python Classes

Python OOP Python Classes/Objects Python __init__ Method Python self Parameter Python Class Properties Python Class Methods Python Inheritance Python Polymorphism Python Encapsulation Python Inner Classes

File Handling

Python File Handling Python Read Files Python Write/Create Files Python Delete Files

Python Modules

NumPy Tutorial Pandas Tutorial SciPy Tutorial Django Tutorial

Python Matplotlib

Matplotlib Intro Matplotlib Get Started Matplotlib Pyplot Matplotlib Plotting Matplotlib Markers Matplotlib Line Matplotlib Labels Matplotlib Grid Matplotlib Subplot Matplotlib Scatter Matplotlib Bars Matplotlib Histograms Matplotlib Pie Charts

Machine Learning

Getting Started Mean Median Mode Standard Deviation Percentile Data Distribution Normal Data Distribution Scatter Plot Linear Regression Polynomial Regression Multiple Regression Scale Train/Test Decision Tree Confusion Matrix Hierarchical Clustering Logistic Regression Grid Search Categorical Data K-means Bootstrap Aggregation Cross Validation AUC - ROC Curve K-nearest neighbors

Python DSA

Python DSA Lists and Arrays Stacks Queues Linked Lists Hash Tables Trees Binary Trees Binary Search Trees AVL Trees Graphs Linear Search Binary Search Bubble Sort Selection Sort Insertion Sort Quick Sort Counting Sort Radix Sort Merge Sort

Python MySQL

MySQL Get Started MySQL Create Database MySQL Create Table MySQL Insert MySQL Select MySQL Where MySQL Order By MySQL Delete MySQL Drop Table MySQL Update MySQL Limit MySQL Join

Python MongoDB

MongoDB Get Started MongoDB Create DB MongoDB Collection MongoDB Insert MongoDB Find MongoDB Query MongoDB Sort MongoDB Delete MongoDB Drop Collection MongoDB Update MongoDB Limit

Python Cert

Python Certificate

Python Reference

Python Overview Python Built-in Functions Python String Methods Python List Methods Python Dictionary Methods Python Tuple Methods Python Set Methods Python File Methods Python Keywords Python Exceptions Python Glossary

Module Reference

Built-in Modules Random Module Requests Module Statistics Module Math Module cMath Module

Python How To

Remove List Duplicates Reverse a String Add Two Numbers

Python Examples

Python Examples Python Compiler Python Exercises Python Quiz Python Challenges Python Practice Problems Python Server Python Syllabus Python Study Plan Python Interview Q&A Python Bootcamp Python Training

Machine Learning - Bootstrap Aggregation (Bagging)


Bagging

Methods such as Decision Trees, can be prone to overfitting on the training set which can lead to wrong predictions on new data.

Bootstrap Aggregation (bagging) is a ensembling method that attempts to resolve overfitting for classification or regression problems. Bagging aims to improve the accuracy and performance of machine learning algorithms. It does this by taking random subsets of an original dataset, with replacement, and fits either a classifier (for classification) or regressor (for regression) to each subset. The predictions for each subset are then aggregated through majority vote for classification or averaging for regression, increasing prediction accuracy.


Evaluating a Base Classifier

To see how bagging can improve model performance, we must start by evaluating how the base classifier performs on the dataset. If you do not know what decision trees are review the lesson on decision trees before moving forward, as bagging is a continuation of the concept.

We will be looking to identify different classes of wines found in Sklearn's wine dataset.

Let's start by importing the necessary modules.

from sklearn import datasets
from sklearn.model_selection import train_test_split
from sklearn.metrics import accuracy_score
from sklearn.tree import DecisionTreeClassifier

Next we need to load in the data and store it into X (input features) and y (target). The parameter as_frame is set equal to True so we do not lose the feature names when loading the data. (sklearn version older than 0.23 must skip the as_frame argument as it is not supported)

data = datasets.load_wine(as_frame = True)

X = data.data
y = data.target

In order to properly evaluate our model on unseen data, we need to split X and y into train and test sets. For information on splitting data, see the Train/Test lesson.

X_train, X_test, y_train, y_test = train_test_split(X, y, test_size = 0.25, random_state = 22)

With our data prepared, we can now instantiate a base classifier and fit it to the training data.

dtree = DecisionTreeClassifier(random_state = 22)
dtree.fit(X_train,y_train)

Result:

DecisionTreeClassifier(random_state=22)

We can now predict the class of wine the unseen test set and evaluate the model performance.

y_pred = dtree.predict(X_test)

print("Train data accuracy:",accuracy_score(y_true = y_train, y_pred = dtree.predict(X_train)))
print("Test data accuracy:",accuracy_score(y_true = y_test, y_pred = y_pred))

Result:

Train data accuracy: 1.0
Test data accuracy: 0.8222222222222222

Example

Import the necessary data and evaluate base classifier performance.

from sklearn import datasets
from sklearn.model_selection import train_test_split
from sklearn.metrics import accuracy_score
from sklearn.tree import DecisionTreeClassifier

data = datasets.load_wine(as_frame = True)

X = data.data
y = data.target

X_train, X_test, y_train, y_test = train_test_split(X, y, test_size = 0.25, random_state = 22)

dtree = DecisionTreeClassifier(random_state = 22)
dtree.fit(X_train,y_train)

y_pred = dtree.predict(X_test)

print("Train data accuracy:",accuracy_score(y_true = y_train, y_pred = dtree.predict(X_train)))
print("Test data accuracy:",accuracy_score(y_true = y_test, y_pred = y_pred))
Run example »

The base classifier performs reasonably well on the dataset achieving 82% accuracy on the test dataset with the current parameters (Different results may occur if you do not have the random_state parameter set).

Now that we have a baseline accuracy for the test dataset, we can see how the Bagging Classifier out performs a single Decision Tree Classifier.



Creating a Bagging Classifier

For bagging we need to set the parameter n_estimators, this is the number of base classifiers that our model is going to aggregate together.

For this sample dataset the number of estimators is relatively low, it is often the case that much larger ranges are explored. Hyperparameter tuning is usually done with a grid search, but for now we will use a select set of values for the number of estimators.

We start by importing the necessary model.

from sklearn.ensemble import BaggingClassifier

Now lets create a range of values that represent the number of estimators we want to use in each ensemble.

estimator_range = [2,4,6,8,10,12,14,16]

To see how the Bagging Classifier performs with differing values of n_estimators we need a way to iterate over the range of values and store the results from each ensemble. To do this we will create a for loop, storing the models and scores in separate lists for later visualizations.

Note: The default parameter for the base classifier in BaggingClassifier is the DecisionTreeClassifier therefore we do not need to set it when instantiating the bagging model.

models = []
scores = []

for n_estimators in estimator_range:

    # Create bagging classifier
    clf = BaggingClassifier(n_estimators = n_estimators, random_state = 22)

    # Fit the model
    clf.fit(X_train, y_train)

    # Append the model and score to their respective list
    models.append(clf)
    scores.append(accuracy_score(y_true = y_test, y_pred = clf.predict(X_test)))

With the models and scores stored, we can now visualize the improvement in model performance.

import matplotlib.pyplot as plt

# Generate the plot of scores against number of estimators
plt.figure(figsize=(9,6))
plt.plot(estimator_range, scores)

# Adjust labels and font (to make visable)
plt.xlabel("n_estimators", fontsize = 18)
plt.ylabel("score", fontsize = 18)
plt.tick_params(labelsize = 16)

# Visualize plot
plt.show()

Example

Import the necessary data and evaluate the BaggingClassifier performance.

import matplotlib.pyplot as plt
from sklearn import datasets
from sklearn.model_selection import train_test_split
from sklearn.metrics import accuracy_score
from sklearn.ensemble import BaggingClassifier

data = datasets.load_wine(as_frame = True)

X = data.data
y = data.target

X_train, X_test, y_train, y_test = train_test_split(X, y, test_size = 0.25, random_state = 22)

estimator_range = [2,4,6,8,10,12,14,16]

models = []
scores = []

for n_estimators in estimator_range:

    # Create bagging classifier
    clf = BaggingClassifier(n_estimators = n_estimators, random_state = 22)

    # Fit the model
    clf.fit(X_train, y_train)

    # Append the model and score to their respective list
    models.append(clf)
    scores.append(accuracy_score(y_true = y_test, y_pred = clf.predict(X_test)))

# Generate the plot of scores against number of estimators
plt.figure(figsize=(9,6))
plt.plot(estimator_range, scores)

# Adjust labels and font (to make visable)
plt.xlabel("n_estimators", fontsize = 18)
plt.ylabel("score", fontsize = 18)
plt.tick_params(labelsize = 16)

# Visualize plot
plt.show()

Result

Run example »

Results Explained

By iterating through different values for the number of estimators we can see an increase in model performance from 82.2% to 95.5%. After 14 estimators the accuracy begins to drop, again if you set a different random_state the values you see will vary. That is why it is best practice to use cross validation to ensure stable results.

In this case, we see a 13.3% increase in accuracy when it comes to identifying the type of the wine.


Another Form of Evaluation

As bootstrapping chooses random subsets of observations to create classifiers, there are observations that are left out in the selection process. These "out-of-bag" observations can then be used to evaluate the model, similarly to that of a test set. Keep in mind, that out-of-bag estimation can overestimate error in binary classification problems and should only be used as a compliment to other metrics.

We saw in the last exercise that 12 estimators yielded the highest accuracy, so we will use that to create our model. This time setting the parameter oob_score to true to evaluate the model with out-of-bag score.

Example

Create a model with out-of-bag metric.

from sklearn import datasets
from sklearn.model_selection import train_test_split
from sklearn.ensemble import BaggingClassifier

data = datasets.load_wine(as_frame = True)

X = data.data
y = data.target

X_train, X_test, y_train, y_test = train_test_split(X, y, test_size = 0.25, random_state = 22)

oob_model = BaggingClassifier(n_estimators = 12, oob_score = True,random_state = 22)

oob_model.fit(X_train, y_train)

print(oob_model.oob_score_)
Run example »

Since the samples used in OOB and the test set are different, and the dataset is relatively small, there is a difference in the accuracy. It is rare that they would be exactly the same, again OOB should be used quick means for estimating error, but is not the only evaluation metric.


Generating Decision Trees from Bagging Classifier

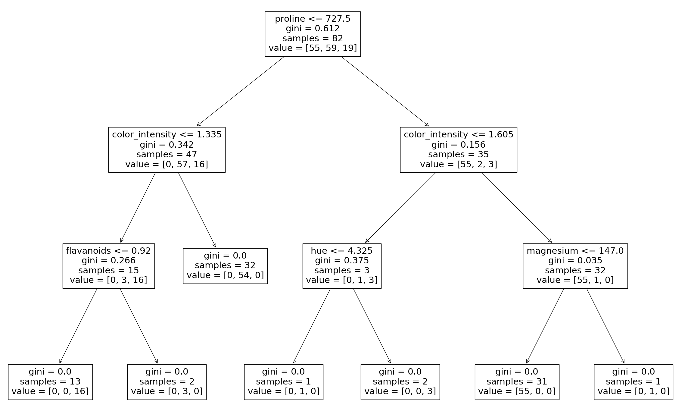
As was seen in the Decision Tree lesson, it is possible to graph the decision tree the model created. It is also possible to see the individual decision trees that went into the aggregated classifier. This helps us to gain a more intuitive understanding on how the bagging model arrives at its predictions.

Note: This is only functional with smaller datasets, where the trees are relatively shallow and narrow making them easy to visualize.

We will need to import plot_tree function from sklearn.tree. The different trees can be graphed by changing the estimator you wish to visualize.

Example

Generate Decision Trees from Bagging Classifier

from sklearn import datasets
from sklearn.model_selection import train_test_split
from sklearn.ensemble import BaggingClassifier
from sklearn.tree import plot_tree

X = data.data
y = data.target

X_train, X_test, y_train, y_test = train_test_split(X, y, test_size = 0.25, random_state = 22)

clf = BaggingClassifier(n_estimators = 12, oob_score = True,random_state = 22)

clf.fit(X_train, y_train)

plt.figure(figsize=(30, 20))

plot_tree(clf.estimators_[0], feature_names = X.columns)

Result

Run example »

Here we can see just the first decision tree that was used to vote on the final prediction. Again, by changing the index of the classifier you can see each of the trees that have been aggregated.


×

Contact Sales

If you want to use W3Schools services as an educational institution, team or enterprise, send us an e-mail:
[email protected]

Report Error

If you want to report an error, or if you want to make a suggestion, send us an e-mail:
[email protected]

W3Schools is optimized for learning and training. Examples might be simplified to improve reading and learning. Tutorials, references, and examples are constantly reviewed to avoid errors, but we cannot warrant full correctness of all content. While using W3Schools, you agree to have read and accepted our terms of use, cookies and privacy policy.

Copyright 1999-2026 by Refsnes Data. All Rights Reserved. W3Schools is Powered by W3.CSS.

-->